来源 :煤基新材料2023-06-25
2023年6月19日,宇新股份披露《2022年度向特定对象发行A股股票募集说明书(申报稿)》,公司拟定增募资不超过30亿元,扣除发行费用后用于“轻烃综合利用项目一期”项目以及补充流动资金。

公告显示,本次向特定对象发行A股股票拟募集资金总额(含发行费用)不超过
300,000 万元,扣除发行费用后的募集资金净额拟用于“轻烃综合利用项目一期”,“轻烃综合利用项目一期”总投资额为33.84亿元,拟投入募集资金27亿元。

项目建成后,将为宇新股份提供14.76万吨/年DMS、3.42万吨/年BDO、4.60万吨/年PTMEG和6万吨/年PBS的新产品产能。
目前宇新股份12万吨/年BDO项目尚在建设过程中;DMS、PBS、PTMEG在前期并未生产销售,为通过本次募投项目新增的产品。本次募投项目系宇新股份在现有产品的基础上进行的产业链延伸,将有效丰富公司的产品结构。
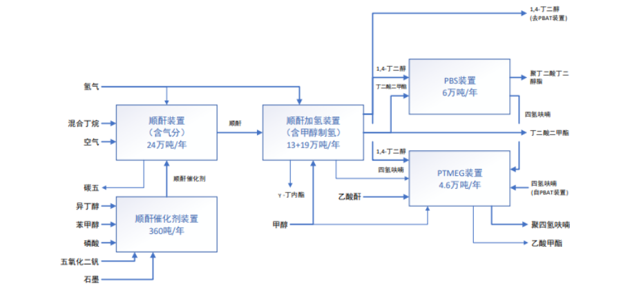
轻烃综合利用项目一期
项目计划总投资338,357.00万元,拟建设地点为惠州新材料产业园,项目建设期为36个月,实施主体为公司控股子公司惠州博科环保新材料有限公司。
项目建设内容包括:一套24万吨/年顺酐装置、一套顺酐加氢装置(13万吨/年
BDO+19万吨/年DMS)、一套6万吨/年PBS装置、一套4.6万吨/年PTMEG装置、一套360吨/年氧化催化剂装置及项目配套公用工程等。项目建成后,将为公司提供14.76万吨/年DMS、3.42万吨/年BDO、4.60万吨/年PTMEG和6万吨/年PBS的新产品产能。
生产流程图如下图所示:

公开资料显示,宇新股份自成立以来一直深耕于LPG深加工行业,异辛烷、甲基叔丁基醚等主要产品的生产能力和业务规模居于国内前列水平。
同时,公司立足大亚湾石化区,凭借完整的产业配套、优质充足的原料供应和突出的产销地域优势,目前已发展成为华南地区最大的LPG深加工企业。
公司首次公开发行股票募集资金投资项目“15万吨/年顺酐项目”已于2021年末建成投产,2022年随着该项目产能稳定释放,顺酐亦成为公司的主要产品之一。