摘要:半导体被誉为“制造业的大脑”,在关系国家安全和国民经济命脉的主要行业和关键领域占据支配地位,是国民经济的重要支柱。随着数字技术的发展和数字经济在国民经济中所占比重越来越高,半导体产业的重要性还会进一步提升。安全可靠的电力供应是安全生产的基本保障。本文针对半导体生产的供配电系统工程项目,按照具体要求,合理选择无线测温装置实现对变电站内的敏感设备进行温度检测,防止设备局部温度过高而发生火灾,并采用无线测温系统进行监测与控制,实现了供配电系统和企业生产的电气自动化。该系统可以安全,可靠,便捷地获取电力设备实时温度信息,实现远程故障预警和状态分析的目的,为保障半导体工厂电网的安全运行提供支持。
关键词:半导体;无线测温;无线测温系统
1 概述
浙江某半导体项目需根据用户配电系统实时监测和故障预警管理需求,需要对半导体工厂10kV、0.4kV配电室各回路进行电力数据采集和配电柜内电气节点实时温度监测,做到有隐患提前预警,早发现早排查,保证半导体车间配电系统的正常运行。
结合用户实际生产工艺要求,本次对厂房1和厂房2的10kV和0.4kV所有回路加装智能电力仪表,对厂房1和厂房2的0.4kV进线柜、电容柜、母联柜及各出线柜加装6个测温传感器。在厂房1的一楼监控中心设置1套电力监控系统,将电力仪表及无线测温数据实时采集、管理,保障半导体配电系统的运行的可靠运行。
2 产品方案
2.1 产品需求
本次针对浙江某半导体项目,需要配置无线测温产品,该项目的对传感器要求如下:
1)非电池供电(采用感应取电方式供电)的无线温度传感器
2)无线频率:470MHz;
3)启动电流:≥5A;
4)测温范围:-50 ℃~+125 ℃;
5)采样频率:15s;
6)发射频率:15s;
7)精度:±1℃;
8)工作温度:-40 ℃~+85 ℃;
9)*大工作电流:一次额定电流 5000 A;
10)温升要求:在额定工作条件下,装置不应达到可能影响开关柜一次设备绝缘及被测点正常工作的温度,装置的电流互感器线圈通过1250 A,30 min,环境温度为20 ℃时,无线温度传感器表面温升不应超过10 K。
11)传输距离:空旷距离不大于150米。
该项目的对接收器要求如下:
1)工作电源:AC/DC85V-264V供电;DC12~48V供电;
2)传输距离:空旷距离不大于150米;
3)通讯接口:1路RS485串行通讯接口,Modbus-RTU通讯协议;
4)安装方式:35mm导轨式;
5)测点数量:不少于240点;
6)高温告警:2路告警出口。
根据上述要求,故此选择安科瑞的无线测温产品如下表。
| 名称 |
外形 |
参数说明 |
安装方式 |
| ATC600-C |
|
90*90*38mm(长*宽*高);AC/DC 85~265V 供电;ATC600有3种工作模式:终端(-C)、中继(-Z)、终端(-M),可根据项目布局选择配置。一路上行RS485接口、Modbus协议。 |
35mm导轨安装螺丝固定 (φ4,36mm) |
| ATE400 |
|
25.82*20.42*12.8mm(长*宽*高);CT感应取电,启动电流≥5A;470MHz,空旷距离150米。 |
合金片固定、取电 |
2.2 产品方案
以其中二#厂房配电室为例说明,其他配电室情况可再根据实际情况调整。本配电室有0.4kV3段母线,其中1号母线(T7)有5面出线柜、1面UPS柜、1面有缘滤波柜,2面无功补偿SVG柜,出线柜共有35个出线抽屉,2号母线(T8)有3面出线柜、1面有缘滤波柜,1面无功补偿SVG柜,出线柜共有19个出线回路,3号母线(T9)有一面出线柜、一面进线柜、一面无功补偿SVG柜,出线柜共有9个出线回路。母线平面图如图1,配电房平面图如图2网关距离*远的0.4kV开关柜距离不超过30米。


2.3 产品明细
本项目使用无线无源测温传感器共计1200只,无线测温收发器共计18只。
3 系统需求
本项目的监控范围除了本次方案中的无线测温传感器之外,还包含原配电柜内各类智能电表、10kV微机保护等,通讯组网原则如下:
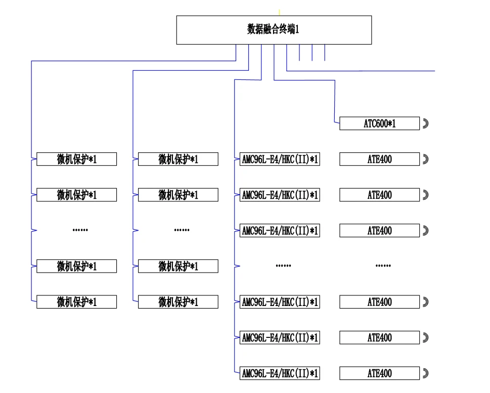
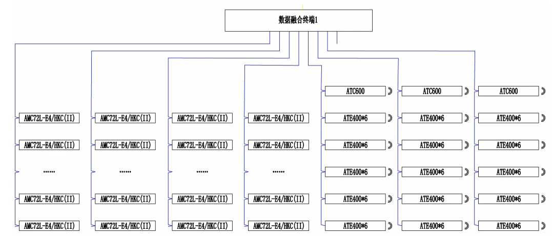
针对微机保护装置,根据微机保护装置的通讯接口及协议而定,如果现场微机保护装置通讯接口是以太网接口,103规约,那么每台微机保护均通过网线接入交换机,并通过交换机接入数据融合终端,*终由数据融合终端通过光纤局域网接入电力监控系统平台;如果现场微机保护是RS485接口,Modbus-RTU协议,那么通过屏蔽双绞线进行手拉手的方式组网,每条485总线*多接入不超过5台微机保护,并*终接入数据融合终端,再由数据融合终端通过光纤局域网接入电力监控系统平台。
针对无线测温,无线测温接收器通过RS485总线将信号上传至数据融合终端。*近经过光纤局域网接入电力监控系统平台。
针对多功能电表,该部分主要通过RS485接口,Modbus-RTU协议,由屏蔽双绞线进行手拉手的方式组网,每条485总线*多接入不超过20台多功能电表,并接入数据融合终端,再由数据融合终端通过光纤局域网接入企电力监控系统平台。

系统架构图

开闭所网络拓扑图

2#厂房配电室网络拓扑图
4 系统功能
电力监控系统可以直观显示一次系统图,并实时显示从10kV~0.4kV各电压等级各回路的遥测量、遥信量和报警信号等。遥测量包括电压、电流、功率、功率、电能等电参量,高低压柜内电气节点温度值等;遥信量包括中压开关柜内路断路器、手车、隔离开关、负荷开关、地刀开关的分合状态。



无线测温系统人机界面友好,能够以配电一次图的形式直观显示各测温节点的温度数据,及有关故障、告警等信号。

历史温度曲线、实时温度曲线查询、实时温度数据查询

查询各回路设备运行温度报表

Acrel-2000Z电力监控系统具有实时告警功能,系统能够对配电回路断路器、隔离开关、接地刀等遥信变位,保护动作、事故跳闸等事件发出告警。可选择以下告警方式:
1.图元闪烁;
2.弹出事件报警窗口;
3.实时语音功能,系统能够对所有事件发出语音告警;
4.短信告警,可以向*发送告警信息短信;
5.电话告警,可以向*电话;
6.声光报警器报警。
5 现场安装图片
针对变压器出线柜、SVG、APF柜型,上下采集各 3 个点(ABC 三相,共 6 个点);UPS 及低压各抽屉柜采集进出线共 6 个点,每个点上采用ATE400传感器一只。
无线测温收发器安装于柜内电缆室处。



接收器和传感器安装图
6 结束语
本文介绍的安科瑞无线测温产品在浙江某半导体项目的应用,针对低压开关柜内框架断路器、出线抽屉塑壳断路器的电气连接点的温度进行监测。半导体产业应用领域广泛,是国家加速支持发展的新型产业,其生产的电网安全可靠运行尤为重要。其中为防止因氧化、松动、灰尘等因素造成接点接触电阻过大而发热产生安全问题,则需要对温度进行在线监测,及时、持续、准确反映设备运行状态,避免安全事故的发生,降低设备事故率。
参考文献
[1]安科瑞企业微电网设计与应用手册.2019.11月版
[2]安科瑞智能电网用户端电力监控/电能管理/电气安全(产品报价手册).2020.01月版
[3]安科瑞35KV以及下变电所智能配电系统设计与产品二次原理图集.2019.7月版
[4]安科瑞用户变电站综合自动化与运维解决方案.2020.1月版